"파일:14.png"의 두 판 사이의 차이
env wiki
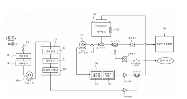
([그림 10] 순수 및 초순수 제조장치) |
2021adenv07 (토론 | 기여) (2021adenv07님이 파일:14.png의 새 판을 올렸습니다) |
(차이 없음)
| |
2021년 12월 16일 (목) 08:45 기준 최신판
[그림 10] 순수 및 초순수 제조장치
파일 역사
날짜/시간 링크를 클릭하면 해당 시간의 파일을 볼 수 있습니다.
| 날짜/시간 | 섬네일 | 크기 | 사용자 | 댓글 | |
|---|---|---|---|---|---|
| 현재 | 2021년 12월 16일 (목) 08:45 | 섬네일을 만드는 중 오류 발생: convert: Image width exceeds user limit in IHDR `/var/www/capstone/env/images/7/7b/14.png' @ warning/png.c/MagickPNGWarningHandler/1672. convert: Image height exceeds user limit in IHDR `/var/www/capstone/env/images/7/7b/14.png' @ warning/png.c/MagickPNGWarningHandler/1672. convert: Invalid IHDR data `/var/www/capstone/env/images/7/7b/14.png' @ error/png.c/MagickPNGErrorHandler/1646. convert: corrupt image `/var/www/capstone/env/images/7/7b/14.png' @ error/png.c/ReadPNGImage/4095. convert: no images defined `/tmp/transform_ee4dd110328a.png' @ error/convert.c/ConvertImageCommand/3210. Error code: 1 | 359 × 280 (40 KB) | 2021adenv07 (토론 | 기여) | |
| 2018년 12월 14일 (금) 00:32 | 섬네일을 만드는 중 오류 발생: convert: Image width exceeds user limit in IHDR `/var/www/capstone/env/images/archive/7/7b/20211216154534!14.png' @ warning/png.c/MagickPNGWarningHandler/1672. convert: Image height exceeds user limit in IHDR `/var/www/capstone/env/images/archive/7/7b/20211216154534!14.png' @ warning/png.c/MagickPNGWarningHandler/1672. convert: Invalid IHDR data `/var/www/capstone/env/images/archive/7/7b/20211216154534!14.png' @ error/png.c/MagickPNGErrorHandler/1646. convert: corrupt image `/var/www/capstone/env/images/archive/7/7b/20211216154534!14.png' @ error/png.c/ReadPNGImage/4095. convert: no images defined `/tmp/transform_d82f3aa5c854.png' @ error/convert.c/ConvertImageCommand/3210. Error code: 1 | 621 × 329 (56 KB) | Env201821 (토론 | 기여) | [그림 10] 순수 및 초순수 제조장치 |
- 이 파일을 덮어쓸 수 없습니다.
이 파일을 사용하는 문서
다음 문서 1개가 이 파일을 가리키고 있습니다: